万用表检查双向可控硅好坏的判断方法详解
可控硅,是可控硅整流元件的简称,是一种具有三个PN结的四层结构的大功率半导体器件,亦称为晶闸管。具有体积小、结构相对简单、功能强等特点,是比较常用的半导体器件之一。
可控硅分单向可控硅和双向可控硅两种。双向可控硅也叫三端双向可控硅,简称TRIAC。双向可控硅在结构上相当于两个单向可控硅反向连接,这种可控硅具有双向导通功能。其通断状态由控制极G决定。在控制极G上加正脉冲(或负脉冲)可使其正向(或反向)导通。这种装置的优点是控制电路简单,没有反向耐压问题,因此特别适合做交流无触点开关使用。

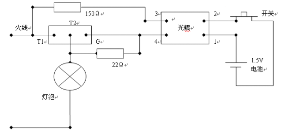
双向可控硅用途较广,但其电气特性较特殊,用万用表有时很难准确测量出其好坏,现用一个简单的触发电路,通过灯泡的亮灭可准确判断出可控硅的好坏 方法说明:
1、如图,第1脚是T1脚,第2脚是T2脚,第3脚是G脚,用万用表1K电阻档或二极管档测量:T1–T2阻值无穷大,T1–G阻值在90–200殴之间,T2–G阻值无穷大(不管红黑表笔如何对调)。 2、当光耦2脚所接的开关在开的时候,灯泡不亮,开关接通时,灯泡点亮,开关一关,灯泡即灭,可控硅是好的。 3、当光耦2脚所接的开关在开的时候,炮泡点亮(哪怕是微亮),可控硅是坏的。 4、当光耦2脚所接的开关在开的时候,灯泡不亮,开关接通时,灯泡点亮,开关一关,灯泡还在亮,可控硅是坏的。

